联系我们
新闻动态
您当前的位置:首页 > 产品展示 > 产品分类3 >
SYJL计量箱
YB(W)型预装式变电站
XGN2-12型箱型固定式金属封闭开关设备
GBC-40.5型手车式高压开关柜
SYXLW型户外箱
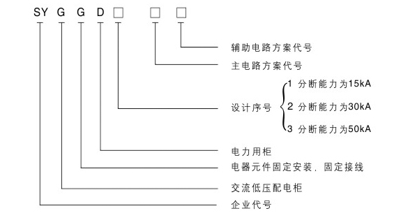
核心提示:该产品符合IEC60439《低压成套开关设备和控制设备》,GB7251《低压成套开关设备中和控制设备》等标准。 2主要技术参数...
该产品符合IEC60439《低压成套开关设备和控制设备》,GB7251《低压成套开关设备中和控制设备》等标准。
2 主要技术参数